闭式循环干燥机_闭路循环干燥塔
加入收藏
|
设为主页
|
联系我们
|
网站地图
网站首页
公司简介
产品中心
产品概述
新闻中心
生产设备
服务体系
喷雾干燥咨询单
联系我们
更多+
自惰化喷雾干燥机
旋转式喷雾干燥机
压力式喷雾干燥机
气流式喷雾干燥机
闭式循环喷雾干燥机
关于我们
,位于美丽的太湖之滨。 ,位于美丽的太湖之滨。公司致力于研发、生产干燥设备,拥有专业的电器、机械设计师及技术团队,在干燥设备的设计和生产方面有着丰富的经验。企业创办以来,新产品不断涌现,目前以形成四大系列:旋转式喷雾干燥系列...
新闻中心
闭路循环干燥塔为何会粘壁
闭式循环干燥机的性能及用途特征描述…
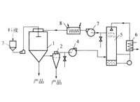
闭路循环干燥塔的干燥流程和特点
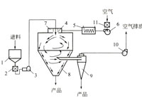
闭式循环干燥机的简介及工作原理
联系我们
地址:
电话:
友情链接:
过滤洗涤干燥机
汽车改装加装空调
空冷器
不锈钢链条配件
模锻件
闪蒸干燥机
油雾过滤器
锅炉
箱体加工
人造草坪
折叠滤芯
废水处理蒸发器
冷气机
剥皮机
连续拉拔机
喷砂加工
蒸汽锅炉
燃气锅炉
导热油炉
斗式提升机
压力容器法兰
cnc数控机床
滤袋
不锈钢螺丝
液压缸
薄膜蒸发器
无锡外贸推广
电液推杆
不锈钢反应釜
电动吊篮
工业热风机
种子罐
韩国专线
卧螺离心机
滚轮架
披萨加盟
电动推杆
钢板切割
机制吸隔声屏障
金刚石刀片
变压器冷却器
空气换热器
辐射管
冷油机
零件清洗机
钢格板